歡迎來到河北樱桃视频在线APP電力設備有限公司官網!
180-3210-8181
187-0321-3993
一、濃相樱桃视频大全免费泵
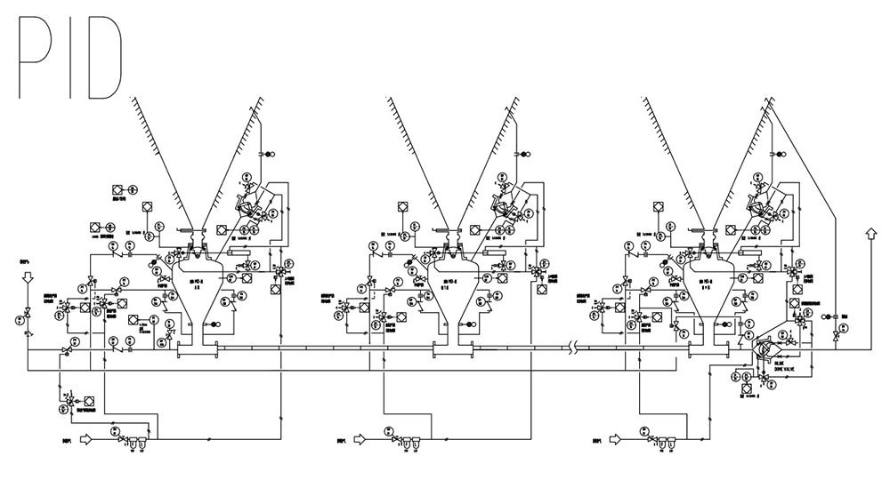
倉式樱桃视频大全免费泵采用正壓樱桃视频大全免费方式輸送粉狀物料,廣泛應用於電廠粉煤灰,水泥,水泥生料,礦粉等物料的輸送。可根據地形條件靈活布置輸送管道,實現集中、分散、大高度、遠距離輸送,輸送過程不受自然條件影響,能確保物料不受潮,環保沒汙染。本設備采用PLC控製係統,可自動或手動控製,通過長期實踐運行後被證明:該設備性能穩定,質量可靠,輸送無粉塵汙染,是理想的樱桃视频大全免费設備。

二、MD泵型號說明
MD泵的規格種類很多,多以A/B/C表示;例80、12、8MD泵。
A:該泵的容積以立方英尺為單位。“80”即為80立方英尺,約為2.3立方米。
B:該泵的入口閥公稱尺寸,以英尺為單位。“12”即為12英尺,為300毫米。
C:出口管道尺寸,以英尺為單位。“8”即為8英寸,為200毫米。

三、MD泵運行概述
在鍋爐正常運行過程中,飛灰沉積在靜電除塵器出口,落入安裝在靜電除塵器出口下方的MD泵中,然後被樱桃视频大全免费至灰庫。
MD泵的入口圓頂閥打開,物料在重力作用下落進MD泵中。在物料填充的過程中排氣閥將打開使空氣從泵內排出,此時管路上的出口圓頂閥關閉以阻止空氣通過輸送管線被吸進除塵器。當MD泵任一泵內料位計被覆蓋顯示泵已充滿物料時,經過一個短延遲,使泵被充滿,然後進口及排氣圓頂閥關閉。當所有的入口和排氣圓頂閥都已關閉並且密封後,出口圓頂閥與進氣閥打開。然後壓縮空氣將進入所有輸灰泵,將灰通過管道輸送到灰庫。當物料被輸送至灰庫後,發出輸送管道壓力下降的信號,輸送空氣閥關閉,完成一次循環。
四、AV泵型號說明
AV泵的規格種類很多,以A/B/C表示;例6.0/8/6AV泵。
A:該泵的容積,以立方英尺為單位。‘6.0’即為6.0立方英尺,約為0.17立方米。
B:該泵的入口閥公稱尺寸,以英尺為單位。‘8’即為8英寸,為200毫米。
C:出口管道的尺寸,以英尺為單位。‘6’即為6英寸,為150毫米。

五、AV泵運行概述
AV泵布置在除塵器電場出口下方,每個除塵器電場下的AV泵共用一條輸灰管道。灰鬥中的料位計被覆蓋,觸發一次輸送循環。AV泵的入口圓頂閥開啟,灰在重力作用下落入泵中。在填充過程中,管路圓頂閥將關閉且密封輸灰管道,以防止空氣由於電除塵器負壓經輸送管道而被吸入。經過一個定時延遲,入口圓頂閥將關閉,管路圓頂閥打開。在所有入口圓頂閥都已關閉並且密封後,將經過一個短暫的延時,以使管路圓頂閥在引入主AV泵時能夠打開。開啟輸送空氣閥所以AV泵中的灰將進入輸送管道,然後被輸送到目標灰庫。在灰卸入灰庫之後輸出壓力下降信號,輸送空氣閥關閉,循環完成。
六、MD泵與AV泵的區別

MD泵用於電除塵器下飛灰的輸送。可進行1000米左右的輸送距離,輸送能力大、灰氣比高、結構簡單。隻要設備空間允許,本體的容積可無限放大。MD泵通常配備排氣閥、料位計等設備,有效的滿足了現場需要。排氣閥能夠提高除塵器飛灰落入MD泵的速度,並且通過料位計檢測下灰量。
AV泵用於電除塵器下飛灰的輸送。可進行500米左右的輸送距離,灰氣比高、結構簡單。由於AV泵泵體屬於定製產品有局限性,通常用在空間狹小、輸送能力小的設備下。他由於結構簡單不具備配有排氣閥和料位計的結構空間。
對於MD泵與AV泵之間的選擇,可提供除塵器的各項參數由工程師為您解答。